ICS Triplex T8402 VS T8403—— هل يمكن لـ T8403 أن يحل محل T8402 تمامًا؟

زمن: September 01, 2025
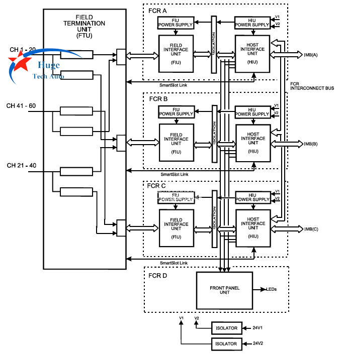
T8402 و T8403 جميعها وحدات إدخال/إخراج (I/O) من مجموعة ICS Triplex Trusted. T8402 هي وحدة إدخال رقمية مزدوجة 24 فولت تيار مستمر و60 قناة. T8403 هي وحدة إدخال رقمية TMR 24 فولت تيار مستمر و40 قناة. كلاهما مزود بلوحة خلفية (IMB) بقوة 20 واط، من 20 إلى 32 فولت تيار مستمر، ويمكن تركيبها في... T8100 أو T8300 هيكل وحدة التحكم TMR الموثوق به.
نظرًا لاختلاف عدد المدخلات، هل يُمكن استبدال T8403 بـ T8402؟ الإجابة هي نعم، ولكن يلزم إعادة توصيل T8403 وإعادة برمجته. لا يُباع T8402 ذو الـ 60 قناة في السوق الصينية، بل يُستخدم على نطاق واسع.

بالنسبة للوحدة، يُضاعف كل مدخل حقل ثلاث مرات، ويُقاس جهد الدخل باستخدام دائرة دخل سيجما-دلتا. يُقارن قياس جهد الحقل الناتج بجهد العتبة القابل للتخصيص من قِبل المستخدم لتحديد حالة دخل الحقل المُبلغ عنها. عند تركيب جهاز مراقبة الخط في مفتاح الحقل، تستطيع الوحدة اكتشاف كابلات الحقل المفتوحة وكابلات الدائرة القصيرة. تُهيأ وظائف مراقبة الخط بشكل مستقل لكل قناة دخل. يوفر قياس الجهد الثلاثي، إلى جانب الاختبار التشخيصي المدمج، كشفًا شاملاً للأعطال وتجاوزًا للحدود.

أرسل لنا استفسار

أرسل لنا استفسار
إذا كنت مهتمًا بمنتجاتنا وترغب في معرفة المزيد من التفاصيل ، فالرجاء ترك رسالة هنا ، وسنرد عليك في أقرب وقت ممكن.

الصفحة الرئيسية

منتجات

whatsapp